一
基本情况

单位基本情况
中国安能集团第三工程局有限公司(简称“中国安能三局”),作为中国安能建设集团有限公司二级骨干企业,是国家高新技术企业,是应急管理部自然灾害工程救援中心直属成都基地,是国资委确定的唯一一家施工安全应急类企业,主要担负国家重大自然灾害工程救援和重点工程建设任务。
中国安能三局先后出色完成了98长江抗洪、西藏易贡山体滑坡堰塞湖排险、汶川抗震救灾、四川芦山抗震救灾、甘肃舟曲特大泥石流抢险、云南鲁甸抢险和京津冀抗洪抢险等70余次重大抢险救援任务,被表彰为“全国抗震救灾英雄集体”“国家级应急救援专业力量建设先进单位”。
中国安能三局先后参与了180余项国家大中型工程建设。建设了羊湖、直孔、藏木等10余座水电站,为西藏电力贡献了75%的装机容量,结束了西藏“点酥油灯照明”的历史;参建了金沙江、雅砻江、大渡河等多个梯级电站以及新疆最大的吉林台水电站;参加了三峡工程、西电东送、西气东输、南水北调等四大“跨世纪工程”,以及多项机场、输油供水管道等重点工程;建成的国内首座地下水封石油洞库,业内品牌信誉历久弥新。中国安能三局荣获“鲁班奖”“詹天佑奖”“大禹奖”、国家优质金奖、科技进步奖等多个奖项和国家专利,素有“世界屋脊铁军”“光明使者”等美誉。
案例背景
甘孜州丹巴县关州水电站3号机组球阀密封环损坏漏水返厂维修期间,决定在3号机组引水压力钢管处安装闷头临时堵水。2022年1月12日13时43分16秒,3号机组闷头承压36小时40分钟左右,闷头体在水压力作用下发生爆裂,并迅速向开裂点两侧发展,爆裂部分闷头体完全脱离,上游水流高速涌入厂房,短时最大流量达282立方米每秒,约200.5秒后水位最高升至厂房尾水平台高程上方1.5米,造成正在现场开展3号机组A级检修作业和修补尾水管脱落混凝土作业的9名人员死亡,直接经济损失约4435.5万元。

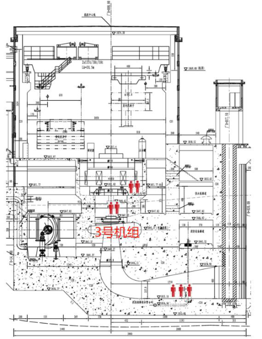
图1 厂房枢纽布置示意图
电站主厂房为地面式,其中主机间从上至下依次为发电机层、夹层、水轮机层和球阀层,长88.4米,宽49.7米,高14.6米,体积约为64144立方米,呈梯形,上大下小。由于河面高程(1849米)比水轮机高程(1841米)高8米,三号机尾水闸门冲击变形,不能止水造成厂房基坑与尾水渠水位内外平衡,存在河水返渗问题。事故发生后,关州水电站中控室值班人员启动2号机组停机程序后撤离现场。关州水电站在15分钟内,于2022年1月12日13时57分左右关闭了引水隧洞进水口闸门,同时将大坝6孔闸门全开,逐步降低上游水位。

图2 发电厂房剖面图
案例概要
事故发生后,中国安能三局党委高度重视,第一时间启动应急响应。成都分公司总工程师带领先遣组5人火速赶到现场,第一时间与联合指挥部对接,主动申请受领任务,研究救援处置方案。
救援重点是,迅速搜寻受困人员。2022年1月12日事发前,四川中源公司共16人在现场开展3号机组A级检修作业,其中2人在桥式起重机上作业,5人在发电机层作业,4人在3号机组下机架处作业(其中2人死亡),4人分别在水轮机层1号机组和3号机组水车室作业(其中3人死亡),1人在1号机组蜗壳内作业(死亡)。四川和源公司3名人员在3号机组开展修补尾水管脱落混凝土作业(3人全部死亡)。四川小金河公司3人在发电机层和中控室工作。


图3 死亡人员事故前作业位置示意图
救援难点是,闷头爆裂的巨大破坏力造成整个厂区一片狼藉,高速的水流受厂房结构物阻挡快速向四周扩散,形成紊流;水位迅速上升,人员反应时间不足,卷入紊流,无法挣脱,不利于逃生,且事故发生在冬季的半高原气候区,寒冷与高原极端气候交织,水温较低且水中掺杂渗漏的油污,进一步减小了人员的生存可能,也给救援带来了较大的风险和难度。同时抢险救援人员还面临着二次涌水、高空坠物、墙体垮塌、高处坠落、无临边防护和随处可见的氧气、乙炔、氮气罐等风险。
经综合研判,抢险救援指挥部制定了“控制水源、抢筑围堰、修筑平台、快速排水、精准探测、全面搜救”的总体方案。中国安能三局专业救援发挥了关键作用,在参加救援的35小时中完成抢筑围堰、修筑平台、快速排水和全面搜救四大任务。
表1 完成任务量统计表
2022年1月14日14时48分,最后2名失联人员遗体被发现,事故中9名失联人员遗体全部被找到。1具遗体发现于消防大队门外水域,2具遗体发现于尾水闸门门口,6具遗体发现于水轮机层。15时12分,现场救援工作结束,各救援队伍累计排水量达8.57万立方米,整个救援历时49小时32分钟。

图4 死亡人员发现位置示意图
二
主要做法与实践


投入情况
在丹巴县关州水电站“1·12”透水事故应急处置前线指挥部统筹协调下,各方救援力量包括四川省消防救援总队、四川华荣能源公司华蓥山救护大队、中国安能三局成都分公司、四川蜀安嘉实业有限公司等9支救援队伍在内,共计620人分批赶赴事故现场参与救援工作。2022年1月12日17时25分,中国安能三局先遣组(技术组)5人、1台指挥车从成都出发,当日22时28分到达抢险现场指挥部报到,受领了制定救援方案等任务。2022年1月12日19时,第一梯队22人、10台套装备从成都基地出发,2022年1月13日4时35分到达抢险现场。
针对现场施救条件复杂、受损部位难以合闸止水、出水量大等情况,调集全省各类排水设备20台,生命探测仪、无人机、挖掘机、通信设备等77件(套)。中国安能三局携带的福建桥龙3000型龙吸水、迪沃4000型大功率抽排水车和500型一体化泵以及大型挖掘机发挥关键作用。

制定方案
按照现场指挥部的部署要求,中国安能三局先遣组(技术组)现场踏勘、研判灾情,分析水电站结构和水情,2022年1月13日6时10分完成《丹巴县关州电站“1·12”透水事故被困人员救援方案》上报联指审议决策,同时果断制定“围堰填筑(修筑平台)+排水+搜救”多点布控、分列作业的现场作业方法,挖掘机进占河道取土筑路;尾水上游导流墙出水口到下游导流墙出水口之间修筑围堰,防止河水倒灌;在围堰及主机间等部位多点位布置排水设备同时抽排,实现快速排水;同时组织皮划艇入室搜寻。

图5 抢险救援处置行动平面布置图

险情处置
1.抢筑道路,修筑平台。2022年1月13日5时,中国安能三局按照“抢筑道路,修筑平台”的总要求,配置5台大型挖掘机进占小金川河道,加深河道取料,利用砂石料修筑临时道路(长60米,上宽4米,下宽6米,高2米)。临时道路上铺装钢板防止车辆陷胎,作为抽排设备运输车辆进场的便道,同时作为围堰施工进场通道。配置5台挖掘机修筑尾水渠平台。在各队伍通力合作下,争分夺秒,仅用2小时就完成了道路和尾水渠平台的修筑。
2.加深河道,填筑围堰。2022年1月13日7时,开始围堰作业,为降低围堰外侧水位同步进行河道加深。中国安能三局两名经验丰富的指挥员(兼挖掘机操作手)到场指挥调度,从尾水上游导流墙出水口到下游导流墙出水口填筑围堰阻水。抽调10台大型挖掘机,其中,5台进行河道加深,5台进行围堰作业,多台挖掘机接力,连续作业,加快围堰填筑进度,2022年1月14日10时,形成长50米、上宽4米、下宽6米、高10米,约2500立方米的挡水围堰。
3.多点布局,强力排水。2022年1月13日7时中国安能三局两台福建桥龙3000型龙吸水、1台迪沃4000型大功率抽排水车和500型一体化泵到达尾水渠平台。中国安能三局技术组带领现场指挥员和挖掘机、龙吸水操作手进行现地会商,安排指导大功率抽排水装备作业区的修筑,研究部署抽排工作。按照“救援前期大流量排水、中后期高扬程排水、末期泥浆排沙”的总体思路,对装备、人员进行统筹优化,形成3个排水作战单元开展排水救援。
第一个作战单元布点在尾水渠围堰平台上,由中国安能三局救援队、华蓥山救援队等4支专业救援队负责,主要任务是在救援初期,将尾水渠积水排至小金河,同时还要负责阻挡河水倒灌。此单元以低扬程、大排量的龙吸水和迪沃永磁水泵等排水装备为主,方便轻巧、安装快捷,对前期快速大量排水发挥了重要作用。

图6 第一个救援单元(尾水渠大坝)作业图
第二个作战单元布点在电站内部发电机层1号、2号机组位置,由四川省消防救援总队负责,主要任务是在设备扬程范围内将发电机层、夹层及水轮机层的水排至尾水渠。

图7 第二个救援单元作业图
第三个作战单元布点在电站内部发电机层3号机组位置,由四川省应急救援总队负责。前期利用大功率高扬程水泵将夹层和水轮机层积水直接排至小金河;中期随着水位下降,替换中高扬程水泵,持续保持排水状态;末期因水中含大量泥浆,改用重载泥浆泵、砂浆泵以及永磁电机潜水泵把3号机组底部球阀层的泥浆全部排除。

图8 第三个救援单元作业图
4.密切协调,精准搜救。2022年1月12日19时,事故中2名被困人员已救出,1具遗体发现在厂区上游700米消防大队门外水域。水位下降至机房负二层2米时,在抽排水的同时,搜寻人员以熟悉内部情况人员为向导,在做好危化防护的前提下,放皮划艇的入室搜寻。水位下降至负二层50厘米时,以熟悉内部情况人员为向导,相关专业人员在做好危化防护的前提下,徒步开展搜寻工作。水位降至负四层40厘米时,选派8名经验丰富的矿山救援队员从尾水渠挡水墙外出水口下水,进入球阀层开展地毯式搜索。2022年1月14日14时48分,随着最后2名失联人员遗体被发现,事故中9名失联人员遗体全部被找到。
三
成效与创新

01
反应迅速,处置得当。
事故应急处置过程中,国家、省、州、县统筹协调,组织指挥有序。驻地政府及相关部门反应迅速,先期处置得当,疏散群众、信息上报、应急响应及时。现场处置科学快速高效,配合有力,无次生伤亡发生,舆情管控引导得当,未发生舆情事件。
02
技术先进,方案科学。
中国安能三局先遣组通过现场踏勘,经综合分析研判灾情,依据关州电站设计图纸,在最短时间提出以“控制水流、抢筑围堰、修筑平台、快速抽排、精准探测、全面搜救”为原则的应急处置方案,按流程上报联指审议决策后被采纳。
03
方法灵活,注重协同。
采取“多点布控、分列作业”的现场作业方法,边抽水边搜救、边评估边作业,迅速抽排厂房内积水,千方百计、不遗余力、争分夺秒开展抢险救援工作。充分发挥大功率抽排水装备效能,救援队伍和救援队员之间相互配合默契、作风过硬,以最快速度完成排水任务。
总结与建议
(一)建立应急资源库,前置应急救援力量。本次水电站透水事故属于典型的“黑天鹅”事件,事发突然、处置时间紧迫,危险系数较高、工作面难以打开、社会反响较大。政府应急管理部门应遴选一批施工经验丰富的企业,建立应急处置施工企业库。应急处置施工需要较多大型施工机械及熟练操作手配合作业,因此应建立应急处置多维立体专家库。同时,建立当地政府、企业、社会协同的应急救援物资信息库,就近统一调集抢险物资,实现快速、高效处置要求。
(二)建立信息共享机制,科学精准高效救援。“应”在平时,“急”在战时。针对目前水电行业存在的突出问题,迫切需要主管部门对辖区内的所有水电站开展一次全面摸排,建立企业信息台账;地方救援队伍要主动为企业加强排危除险服务,与主管部门实现信息互通,按照“一企一策”思路针对性做好不同企业、不同事故类型的救援装备配置,预判性做好事故救援预案,实现精准高效救援。
(三)建立先进装备体系,提升新质救援能力。做好新时代“全灾种、大应急”抢险救援工作,“高、精、尖”装备是救援成功的关键。特别是近年来,各种极端天气、自然灾害高发频发,生产安全事故时有发生。人们对安全生产的期望越来越高,迫切需要建立一套符合新时代要求的救援装备体系,充分发挥科技引领作用,运用大数据物联网等信息化、智能化技术,完善装备配备标准,逐步改变“手摸眼看”“人盯死守”等传统救援方式,推动应急救援装备智能化、轻型化、模块化建设,实现新质救援能力快速提升。
(四)建立完善救援体系,突出组织指挥联动。建立完善的应急救援体系,是国家建立统一指挥、专常兼备、反应灵敏、上下联动的中国特色应急管理体制的需要,是应急救援工作顺利开展的保障。本次救援让我们对进一步完善应急救援体系、克服队伍各自为战、形成应急救援“一盘棋”有了更深思考。各级政府、各部门应加强对安全生产专业救援队伍的统一管理和建设,以及对社会救援力量的精心培育和统筹引导。
推荐单位:中国安能建设集团有限公司
案例单位:中国安能集团第三工程局有限公司
团队成员:周刚、覃壮恩、曹智勇、钟汶均、宋洋、刘剑、吴欣、谢官桓
来源:国家能源局《电力行业防灾减灾救灾典型案例汇编(2024年)》
版权所有:2026第4届电力行业防灾应急管理技术大会 | 2026电力安全及应急通信技术交流会